| 材質 | 不銹鋼 |
|---|---|
| 產地 | 上海 |
| 適用對象 | 機床 |
| 新舊程度 | 全新 |
| 種類 | 機械配件 |
| 品牌 | 惠聚 |
| 型號 | 6549848 |
| 加工定制 | 否 |
| 打樣周期 | 1-3天 |
| 加工周期 | 4-7天 |
| 質量認證 | CE |
| 年剩余加工能力 | 10000件 |
| 年最大加工能力 | 100000件 |
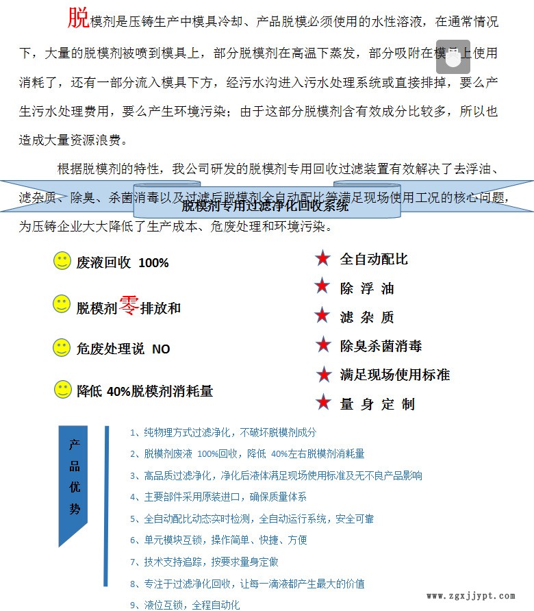
脫模劑回收裝置 除臭殺菌消毒回收過濾凈化全自動配比機


脫模劑回收裝置適用場所
脫模劑廢液主要成分工業凡士林、單甘脂、石蠟、乳化劑等,為了不影響使用效果,應采用純物理方法處量,才能破壞脫模劑原有特性!
廢液含有蠟質成份再與浮油混合后,形成大量油泥,堆積在廢液的表面,給下面的液體創造了很好的細菌繁殖條件,使得液體變質發臭。如用常規介質進行油蠟混合物的直接過濾,攔截精度再小,因蠟質成份的附著力強,也會快速堵死過濾筒;因此必須要預處理,去除表面大量的油蠟混合物,再對脫模劑廢液進行氣浮、殺菌處理,多次油水分離,以此確保出液口的液體含油低,再經過高效過濾筒過濾,過濾后的脫模劑抽到配比箱進行濃度配比。配比好的脫模劑再流回水池再利用。
一、脫模劑過濾器技術參數(可依客戶實際工況定制)
| 項目/型號 | sp-tmj1000 | sp-tmj1500 | sp-tmj3000 | sp-tmj |
| 電源 | 50/60HZ三相/4線 | |||
| 功率(kw) | 1.5 | 2.2 | 7.5 | |
| 流量(m3/h) | 0.7 | 1 | 3 | |
| 容量 | 800升 | 1200升 | 2000升 | |
| 噪音(分貝) | 70 | 70 | 70 | |
| 氣源氣壓 | 運行 >0.2 MPa | |||
| 外型尺寸L*W*H mm | 1500*1000*1600 | 2000*1200*1800 | 4000*2000*3000 | |
| 進出管徑 | 20 | 25 | 75 | |
| 過濾精度 | 過濾精度5um | 過濾精度5um | 過濾精度5um | |
二、脫模劑過濾器功能
1. 純物理方法處理脫模劑回收液,不破壞脫模劑成分!
2. 脫模劑廢液100%回收,降低40%左右脫模劑消耗量!
3.不僅實現了廢脫模劑的再利用,并帶有自動配比機,自動化程度高!
4.回收的脫模劑品質好,對壓鑄機模具及產品無不良影響!
5.主要部件采用進口件,故障率低,使用壽命長!
6.使用和維修簡單,不需要專業人員!
脫模劑回收裝置作用與功能:
l 去除浮油 l 去除黏糊物 l 過濾雜質 l 除臭、殺菌、消毒 l 深度過濾脫模劑 l 延長脫模劑使用周期 l 提高脫模劑潔凈度 l 減少危廢排放處理 l 改善車間環境
惠聚牌脫模劑回收裝置質保一年。更多技術問題知詢熱線:李經理13817949400
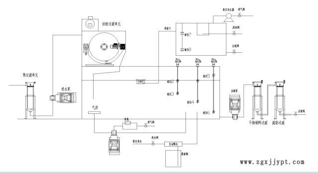
三、脫模劑過濾器工作原理圖

1、多組液位控制系統:
系統設置多組液位,包括:廢液池液位控制;凈液池進出液液位控制;分離箱液位控制;自動補液液位控制等(即液體到了設定的高液位和低液位時系統自動停止抽液),實現自動化操作;
2、雜質過濾系統:
初過濾:通過進液泵,廢液經過濾布自動走紙的方式進行初步過濾;過濾精度30um,污液通過紙帶,細微的雜質被吸附在紙帶表面上,雜質逐漸堆積直至紙帶堵塞,此時污液液面上升,液位浮漂浮起,發訊裝置發出訊號,減速機開始工作,帶動鏈條和鏈條鏈網運動,將污染污和臟紙帶入排污箱,污液液面隨之下降,發訊裝置發訊,減速機停止工作,過濾系統進入下一個工作循環,從而實現紙帶自動更新,能夠有效過濾液體中的油泥,石蠟、鋁粉、機械雜質、金屬顆粒及油污包合物等;
3、 精密氣浮裝置:
配有精密氣浮裝置在液箱底部,不斷釋放出大量的微小精密氣泡,將廢水中微細的懸浮油、懸浮顆粒(固態顆粒或液態顆粒)粘附在氣泡上,隨氣泡升到水面,形成泡沫層——氣、水、顆粒混合體,通過油水分離及精過濾單元再次過濾凈化處理;
4、油水分離:
采用獨特的分油系統,將大量的浮油從水體中分離,采用真空裝置進行抽真空,使罐體內形成真空負壓狀態,脫模劑在真空負壓狀態下可以迅速拉開油水分界面,加速油水分離,提高油水分離效率;分離箱內設定幾組不同的液位感應器,用來感應浮油與脫模劑液面,來實現自動油水分離;
5、 臭氧殺菌裝置:
高效實現除臭、消毒、殺菌,去除異;
6、 曝氣裝置:
通過曝氣裝置配合臭氧發生裝置,將臭氧氣體均勻擴散到水體中,保證無死角殺菌和抑制細菌滋生!
7、 精過濾裝置:
將凈化后的脫模劑再通過高效過濾筒進行精密過濾,脫模劑進一步進行凈化處理(過濾精度:1um-10um);
8、 高精度油水分離裝置(處理懸浮油):
采用高效精密油水分離器加除油濾袋進行油水分離,過濾后的脫模劑基本無浮油。
9、全自動: 開啟自動同步模式,自動完成進液、過濾、出液工作,當存儲池內當液位到達設定高值時,自動停止進液;滿足出液條件后,系統將自動出液;無需專人看管,可以實現一鍵式自動化智能運行!
產品優勢
1、純物理方式過濾凈化,不破壞脫模劑成分
2、脫模劑廢液100%回收,降低40%左右脫模劑消耗量
3、高品質過濾凈化,凈化后液體滿足現場使用標準及無不良產品影響
4、主要部件采用原裝進口,確保質量體系
5、全自動配比動態實時檢測,全自動運行系統,安全可靠
6、單元模塊互鎖,操作簡單、快捷、方便
7、技術支持追蹤,按要求量身定做
8、專注于過濾凈化回收,讓每一滴液都產生最大的價值
9、液位互鎖,全程自動化
| 序號 | 項目 | 技術參數、配置、性能介紹 |
| 1 | 品名 | 脫模劑回收裝置深度過濾凈化設備 |
| 2 | 型號 | JYWW-500X |
| 3 | 流量 | 700/H (流量可根據現場實際工況調節) |
| 4 | 儲液箱容積 | 800L |
| 5 | 總功率(KW) | 1.5 KW |
| 6 | 工作溫度 | 0~60℃ |
| 7 | 氣源壓力 | 運行> 0.2MPa |
| 8 | 尺寸 | 1500*1000*1600 mm |
| 9 | 電源 | 380V 三相四線 |
| 10 | 噪音 | ≤ 70dB |
| 11 | 進出管徑 | DN20 mm |
| 12 | 連續工作時間 | ≥ 150h |
| 13 | 平均無故障時間 | ≥ 5000h |
| 14 | 處理后脫模劑質量指標 | (1)去除脫模劑中90%以上的浮油,過濾后少量浮油會析出,不影響使用 |
| (2)機械雜質:過濾精度5um | ||
| 15 | 制造標準 | ⑴電力部行業標準DL/T521-2004; ⑵機械工業部JB/T5285-2001。 |
| 16 | 整機外形 | 裝備質量應完整無損,連接無松動。焊接部位無焊瘤、毛刺、銹斑,產品表面采用噴漆處理,采用不銹鋼螺栓進行連接,表面應光潔明亮。 |
| 17 | 設備要求 | 1.基本要求:手動盤車,無卡阻現象,運轉時,軸封不漏油,技術指標達到國家標準; 2.采用先進的泵閥配套模組,總機功耗小,低耗能; |
| 18 | 設備內置 | 總機涵蓋雜質過濾單元、油水分離單元、雙級臭氧發生裝置、曝氣裝置、精密氣浮裝置、PLC集成控制、進出液泵閥模組、模組流量計、專用吸油裝置等等 |
| 19 | 雜質分離 | (1)一雜質過濾:30um自動走紙濾布 |
| (2)二級雜質過濾:5umPP膜過濾 | ||
| (3)精細選材,無需頻繁更換濾材,價格低廉,后期濾材成本低。 | ||
| 20 | 油水分離 | (1)初級油水分離 |
| (2)二級油水分離 | ||
| 21 | 臭氧發生裝置 | (1)雙臭氧 (2)具有較強的殺菌、除臭、消毒等多項功能。 (3)延緩脫模劑變質,沒有異味,改善車間環境! (4)利用臭氧殺菌的效果,可消除惡臭,并延長水體的使用壽命。 |
| 22 | 曝氣裝置 | 曝氣配合臭氧殺菌裝置,均勻擴散于脫模劑中,殺菌更徹底,有效抑制厭氧菌等有機菌體再生; |
| 23 | PLC集成控制 | 模塊智能化輸入集成 |
| 24 | 電器控制 | ⑴ 主要電控元件選用正泰產品,優質的工控元件保證整機連續正常運行; ⑵ 配置過載保護和電機熱繼電器保護; ⑶ 電控柜內布線用標準線槽,確保布線工整; ⑷ 編程PLC控制; |
| 25 | 其它說明 | ⑸ 管接頭采用標準不銹鋼接頭; ⑹ 整機連接部分采用不銹鋼螺栓; ⑺ 進出液管采用耐酸、耐壓、耐高溫透明PVC鋼絲增強軟管; ⑻ 機座選用矩管,焊接四面使底座更牢固,取代其他廠家選用的角鋼和槽鋼; ⑼ 本機為無泄漏產品,可滿足無泄漏環境的需要; ⑽ 本機通過優化設計,使布局更合理,特別方便維護,在故障發生區進行維修,更換即可,不需為了修甲件而拆卸乙件、丙件; ⑾ 操作容易; ⑿ 維護間隔長; ⒀ 低噪音。 |
如下圖
原理示意圖

安裝圖如下:

