| 產品系列 | SHNK |
|---|---|
| 應用范圍 | 通用 |
| 電源相數 | 三相 |
| 額定電壓 | 三相AC380(V) |
| 供電電壓 | 低壓 |
| 適配電機功率 | 90(kW) |
| 濾波器 | 不帶濾波器 |
| 直流電源性質 | 電壓型 |
| 控制方式 | 電流矢量 |
| 輸出電壓調節方式 | 高載頻PWM控制 |
| 外型 | 塑殼 |
| 營銷方式 | ** |
| 額定電流 | 8.5(A) |
| 品牌 | 國產 |
| 型號 | 93KW |



【簡單介紹】
上海能墾NK600系列變頻器是我公司推出的小功率系列產品,我公司專業承接紡織、塑膠、印染、造紙、注塑機、空壓機工變頻,五金分條、恒壓供水、油 田、石化、水泥等變頻器節能改造工程及發泡筒、螺筒、鍋爐、等節能改造,節能效果均達15%-40%以上。
【詳細說明】
上海能墾NK600系列變頻器產品介紹: |
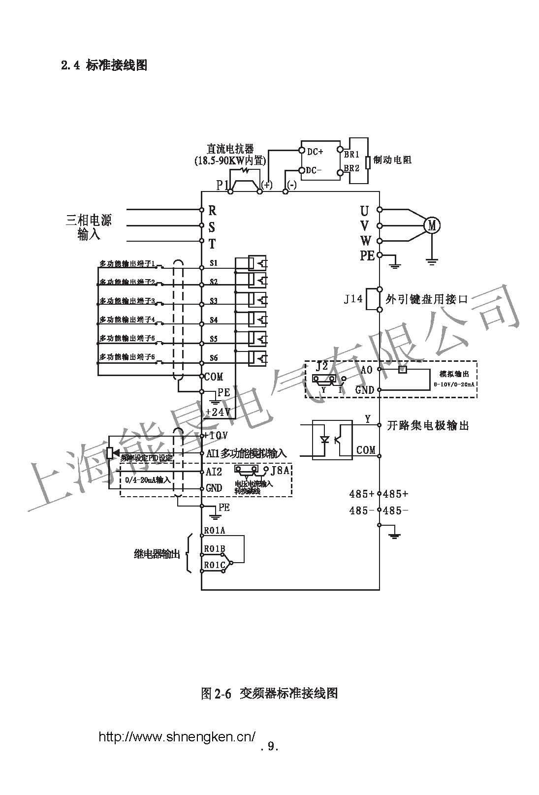
上海能墾NK600系列變頻器高性能電流矢量變頻器電子科技技基于電機運行與控制**理論和技術成果推出的全新電流矢量高性能變頻器,以伺服功能完成對電機的**控制,為您提供高端控制領域的全面解決方案。 技術特點: 上 海能墾NK600系列變頻器是高品質、多功能的矢量控制變頻器。通過對電機磁通電流和轉矩電流的解耦控制,實現了對轉矩的快速響應和準確控制,可以高精 度進行寬范圍的調速運行和轉矩控制。全新的硬件平臺、科學的生產工藝和完備的檢測設備,保證了該產品在應用中更加穩定可靠。 性能簡介: 上海能墾NK600系列變頻器采用DSP(32位數字信號處理器)為核心的控制單元,實現高速高性能控制; 上海能墾NK600系列變頻器速度控制方式:無PG矢量控制(SVC)、有PG矢量控制(VC)、V/F控制; 上海能墾NK600系列變頻器自動識別電機參數,智能整定到**控制模式; 上海能墾NK600系列變頻器死區補償與自動轉差補償功能,實現低頻0.25Hz下180%大轉矩輸出; 上海能墾NK600系列變頻器八路開關量輸入,三路模擬量輸入,兩路模擬量輸出,0~10V或0~20mA之內的自定義范圍信號; 上海能墾NK600系列變頻器可支持0~10V、1~5V、0~20mA、4~20mA反饋信號; 上海能墾NK600系列變頻器 簡易PLC功能,可實現**多十五段速度和八段加速度控制; 上海能墾NK600系列變頻器“一鍵飛梭”鍵盤,可自由飛旋,兩路自定義按鍵,隨需求擴展; 上海能墾NK600系列變頻器多國語言人性化顯示菜單,高亮OLED+LED,同時顯示3組狀態參數; 上海能墾NK600系列變頻器鍵盤支持熱插拔,可存儲/拷貝4組運行參數程序; 上海能墾NK600系列變頻器強大的通信功能,支持標準的RS485和Modbus,同時提供鍵盤遠控功能; 上海能墾NK600系列變頻器轉速追蹤啟動與斷電再恢復運行功能; 上海能墾NK600系列變頻器高效的故障查詢與記錄功能,方便排除故障; 上海能墾NK600系列變頻器獨特的EMC設計,使變頻器對電源的污染降到**低; 上海能墾NK600系列變頻器全部強化涂層,適應各種惡劣環境; 上海能墾NK600系列變頻器簡約時尚工業化外觀設計。 上海能墾NK600系列變頻器 全新的軟硬件設計 上海能墾NK600系列變頻器 卓越的性能提升 上海能墾NK600系列變頻器 更高的品質保證 上海能墾NK600系列變頻器 時尚工業化外觀 上海能墾NK600系列變頻器 采用DSP(數字信號處理器)為核心的控制單元,實現高速高性能控制 上海能墾NK600系列變頻器 集V/F控制、V/F+PG控制、矢量控制+PG三種控制功能于一體 上海能墾NK600系列變頻器 三種空間電壓矢量波形產生方式 上海能墾NK600系列變頻器 死區補償功能,實現低頻率大輸出轉矩 上海能墾NK600系列變頻器 自動轉差補償 上海能墾NK600系列變頻器 十種頻率設定方式,模擬端子可以接收0~10V、0~20mA之內的自定義范圍信號 上海能墾NK600系列變頻器 可實現**多七段速度和八段加速度控制 上海能墾NK600系列變頻器 六路可編程輸出控制端子 上海能墾NK600系列變頻器 內置PID功能,可實現高性能閉環控制 上海能墾NK600系列變頻器 可支持0~10V、1~5V、0~20mA、4~20mA反饋信號 上海能墾NK600系列變頻器 PID調節的直流電流制動 上海能墾NK600系列變頻器 轉速追蹤啟動與斷電再恢復運行功能 上海能墾NK600系列變頻器 強大的通信功能,支持標準的RS485與CanBus,同時提供遠控鍵盤功能 上海能墾NK600系列變頻器 人性化顯示菜單,中文液晶顯示,配以LED顯示,同時顯示3個狀態參數 上海能墾NK600系列變頻器 特有的逆變模塊(IGBT)溫升監控功能,風扇調節可控,適時降低電機噪音和溫升 上海能墾NK600系列變頻器 高效的故障查詢與記錄功能,方便排除故障 上海能墾NK600系列變頻器 參數保護功能 上海能墾NK600系列變頻器獨特的設計,使變頻器對電源的污染降到**低 上海能墾NK600系列變頻器穩定簡潔美觀 容量范圍: 功率范圍:0.4-630kW 頻率范圍:0.00~2000.00Hz 電壓等級:220V/380V/460V/575V/660V/1140V 應用領域: 冶金、石油、化工、紡織、電力、建材、煤炭、醫藥、食品、造紙、塑料、印染、起重、線纜、洗滌、供水、暖通、污水處理等行業,機械配套:拉絲機、攪拌機、擠出機、分切機、卷繞機械、壓縮機、風機泵類、研磨機、傳送帶、提升機、離心機及各種調速機械。 工程改造: 上海能墾NK600系列變頻器0-650Hz輸出 上海能墾NK600系列變頻器傳送帶(多段速控制) |






